指南生活
首页
美食营养
手工爱好
生活家居
返回
指南生活
首页
美食营养
游戏数码
手工爱好
生活家居
健康养生
运动户外
职场理财
情感交际
母婴教育
时尚美容
知识问答
生活知识
生活百科
搜索
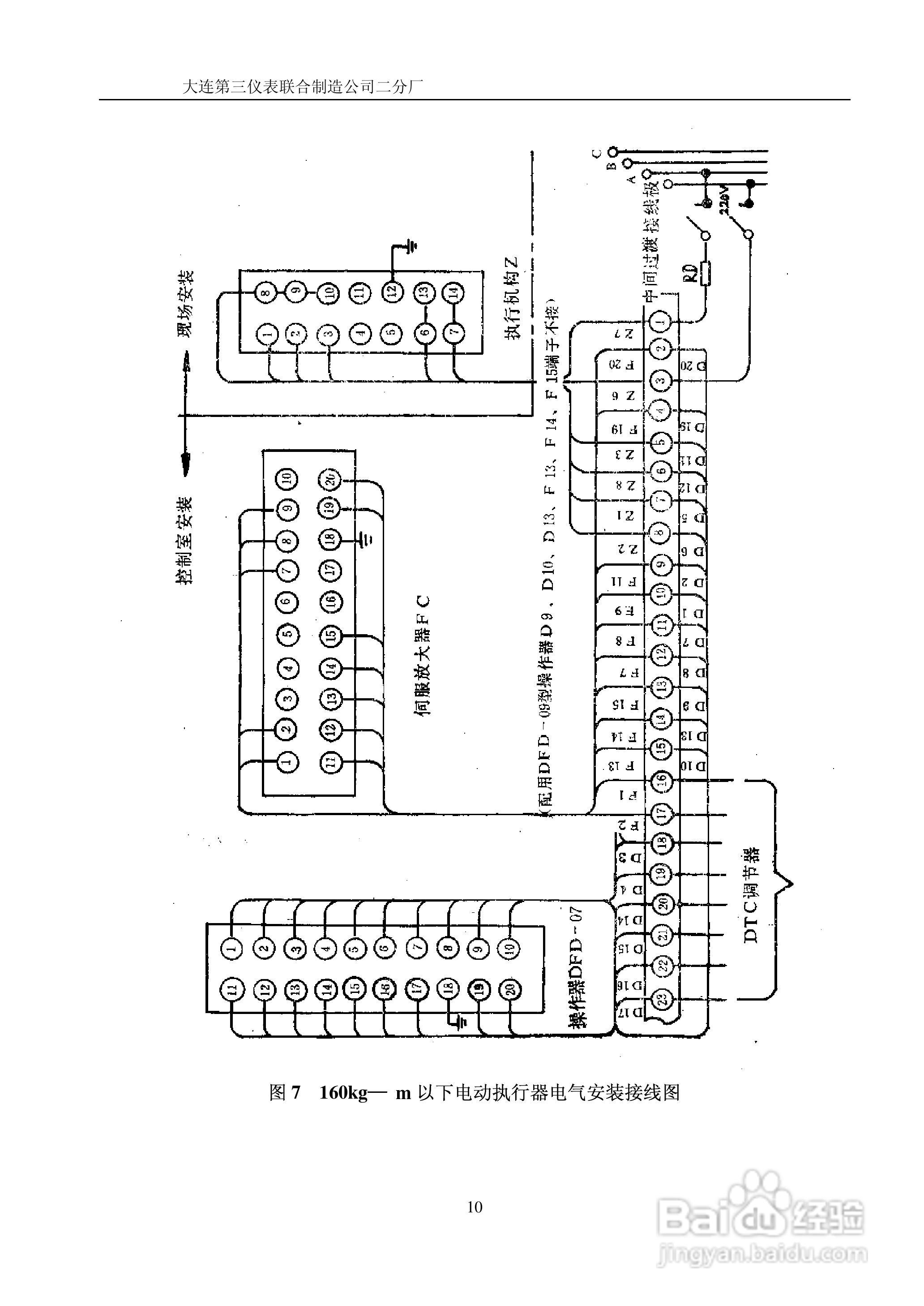
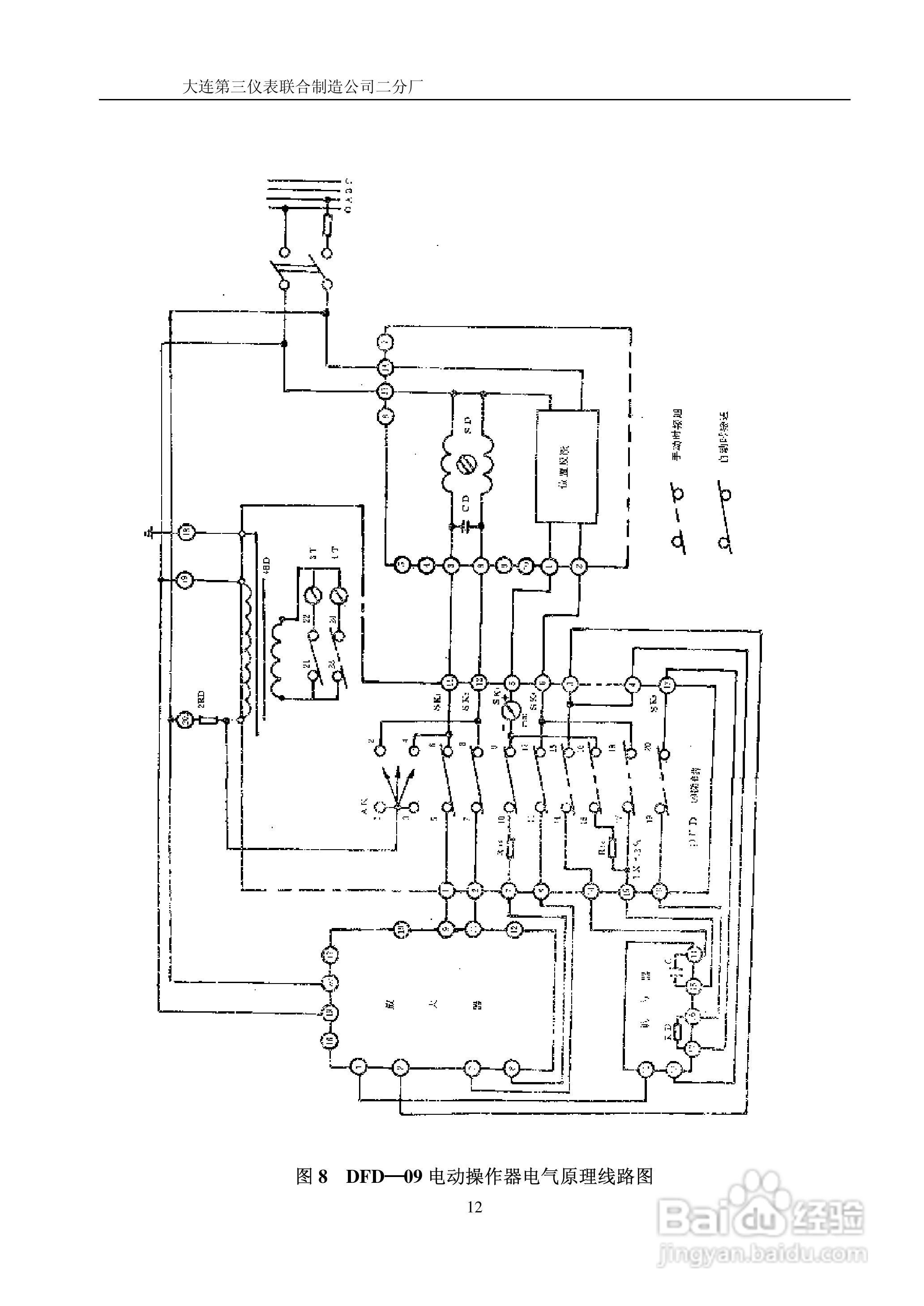
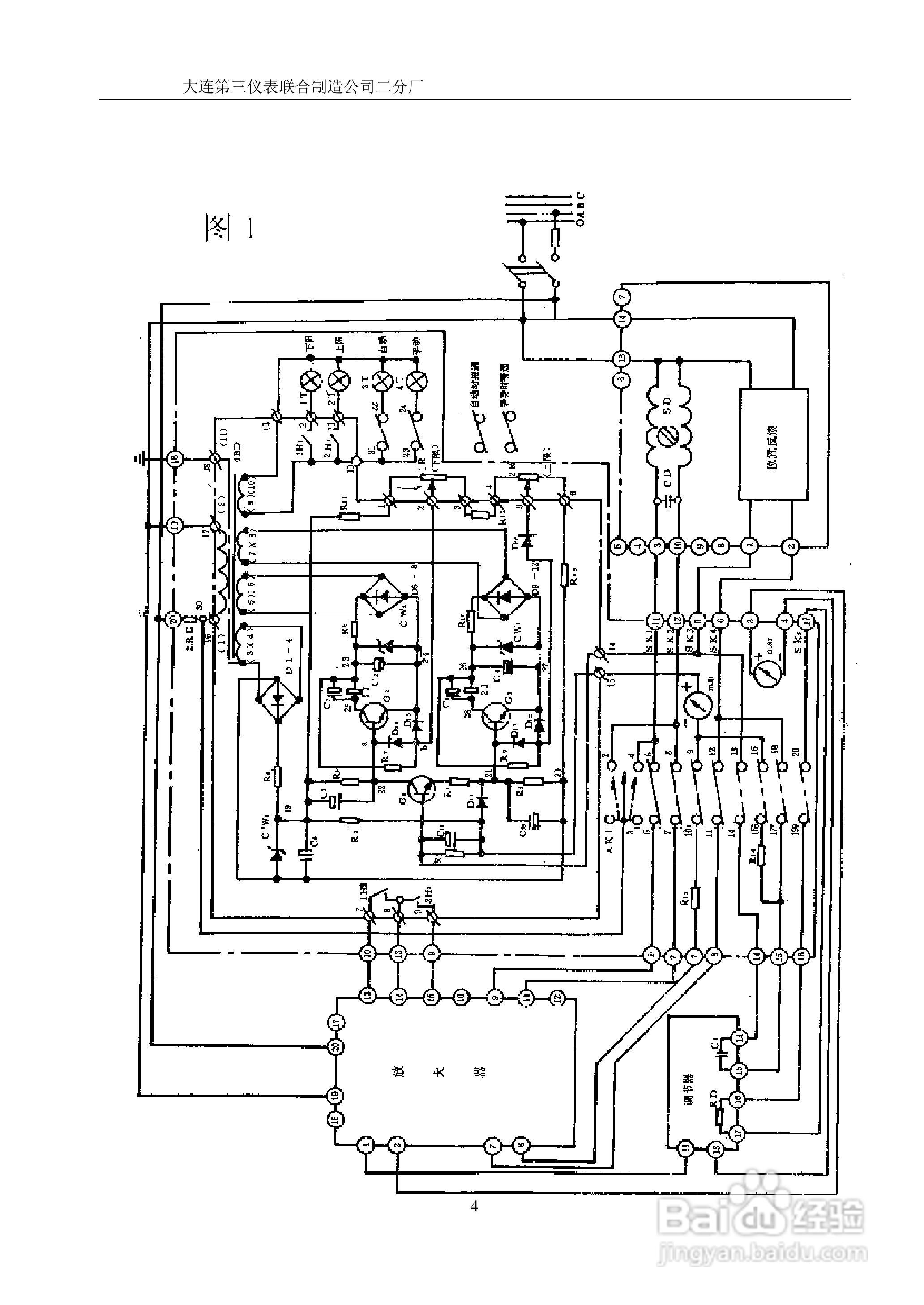
DFD—07电动操作器说明书
2026-03-28 09:05:00
声明:
本网站引用、摘录或转载内容仅供网站访问者交流或参考,不代表本站立场,如存在版权或非法内容,请联系站长删除,联系邮箱:site.kefu@qq.com。
相关推荐
如何使用wincc flexible创建一个项目
阅读量:85
如何使用u深度启动u盘还原ghost系统
阅读量:43
WIN7系统怎么关闭远程管理
阅读量:70
InTouch HMI 2012安装教程[1]要求与配置
阅读量:151
没有启动U盘时通过局域网给电脑安装系统
阅读量:182
猜你喜欢
车牌号码什么数字好
连长是什么军衔
南瓜不能和什么一起吃
借记卡是什么意思
大咖是什么意思
cotton是什么面料
楔子是什么意思
甲状腺挂什么科
肥皂剧是什么意思
五经是什么
猜你喜欢
约转存期是什么意思
万金油是什么意思
我走了你别再难过是什么歌
点痣后要注意什么
psd文件用什么打开
抄手是什么
几次真的想让自己醉是什么歌
116114是什么电话
刚刚什么地方地震了
cpa是什么意思