指南生活
首页
美食营养
手工爱好
生活家居
返回
指南生活
首页
美食营养
游戏数码
手工爱好
生活家居
健康养生
运动户外
职场理财
情感交际
母婴教育
时尚美容
知识问答
生活知识
生活百科
搜索
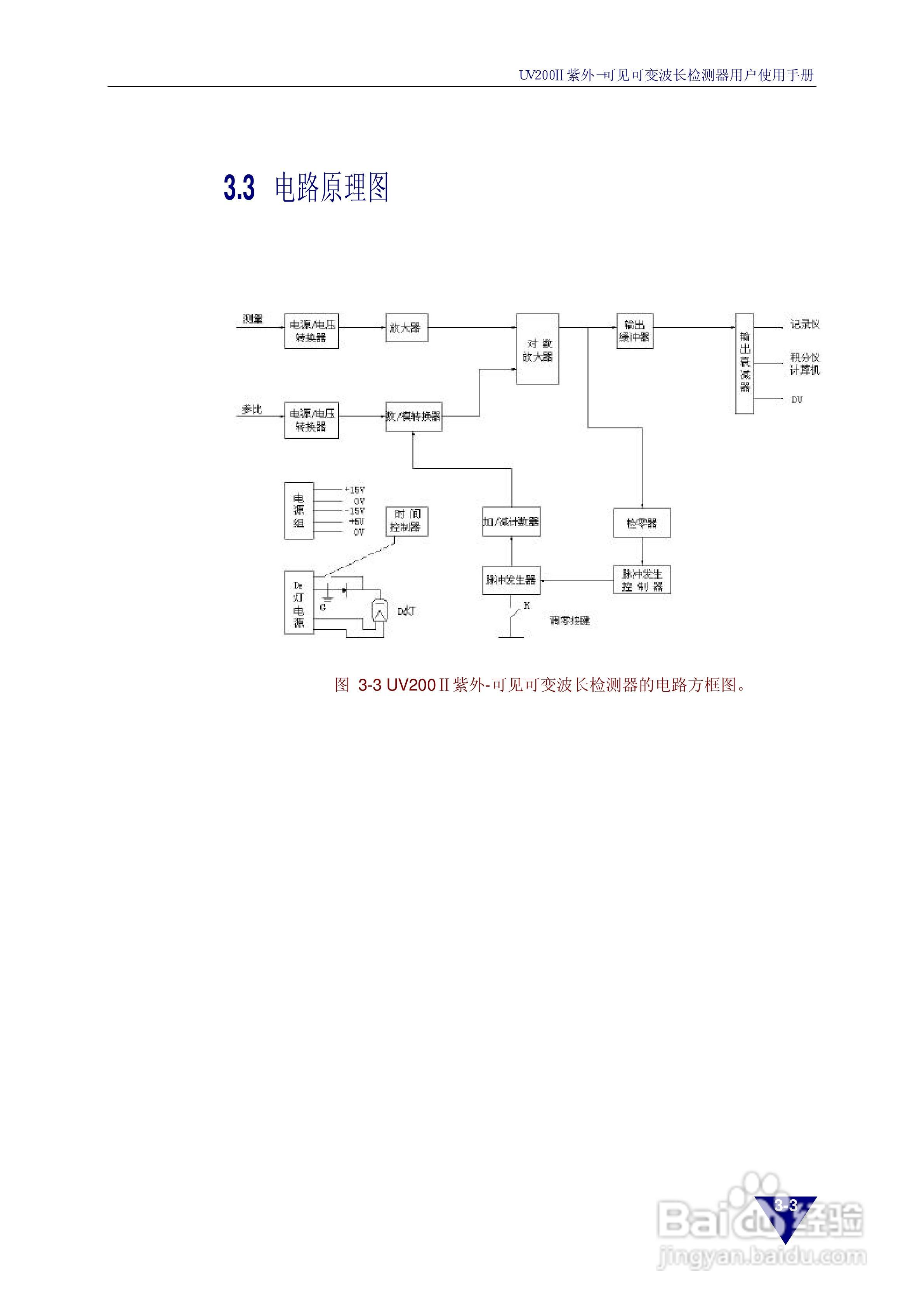
依利特 UV200Ⅱ紫外-可见可变波长检测器用户使用手册:[2]
2026-04-22 13:53:33
本篇为《依利特 UV200Ⅱ紫外-可见可变波长检测器用户使用手册》,主要介绍该产品的使用方法以及常见故障解决方案。
(共篇)
上一篇:
|
下一篇:
声明:
本网站引用、摘录或转载内容仅供网站访问者交流或参考,不代表本站立场,如存在版权或非法内容,请联系站长删除,联系邮箱:site.kefu@qq.com。
相关推荐
依利特UV1201紫外-可见检测器使用手册:[5]
阅读量:137
SpecWin Pro软件的使用>2.测标准光源波长
阅读量:155
UV Professional波长分析(二)扫描波长
阅读量:46
Tu-1800紫外可见分光光度计如何进行波长扫描
阅读量:23
安捷伦1260紫外检测器停泵扫描,寻找最佳波长
阅读量:55
猜你喜欢
背痛怎么办
二级建造师怎么报名
文本文档怎么改格式
过年怎么放假
附件炎是怎么引起的
美利达自行车怎么样
得了阳痿怎么办
开户支行怎么查
nervous怎么读
宝宝不吃奶粉怎么办
猜你喜欢
闭合性粉刺怎么去除
朋友用英语怎么写
小小说怎么写
10的9次方怎么打
通告怎么写
lg显示器怎么样
田螺怎么洗
怎么哄老婆开心
房屋漏水怎么办
赛尔号索伦森怎么打