指南生活
首页
美食营养
手工爱好
生活家居
返回
指南生活
首页
美食营养
游戏数码
手工爱好
生活家居
健康养生
运动户外
职场理财
情感交际
母婴教育
时尚美容
知识问答
生活知识
搜索
摩托托尼VMX软起动器中文说明书:[7]
2025-12-10 01:10:40
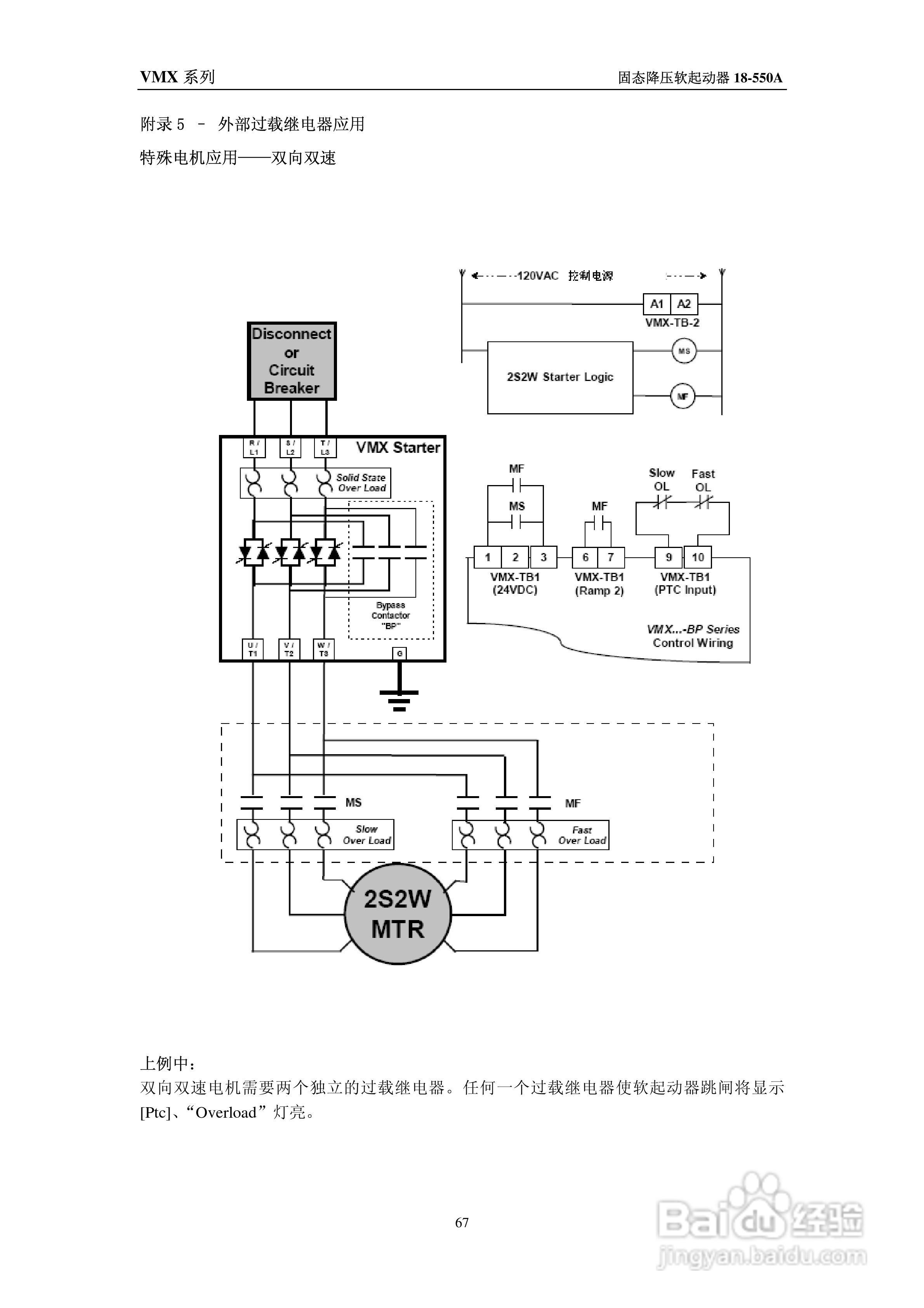
本篇为《摩托托尼VMX软起动器中文说明书》,主要介绍该产品的使用方法以及常见故障解决方案。
(共篇)
上一篇:
|
下一篇:
声明:
本网站引用、摘录或转载内容仅供网站访问者交流或参考,不代表本站立场,如存在版权或非法内容,请联系站长删除,联系邮箱:site.kefu@qq.com。
相关推荐
摩托托尼VMX软起动器中文说明书:[8]
阅读量:83
摩托托尼VMX软起动器中文说明书:[4]
阅读量:175
摩托托尼XLD软起动器中文说明书:[6]
阅读量:127
摩托托尼XLD软起动器中文说明书:[4]
阅读量:143
摩托车怠速如何调整
阅读量:191
猜你喜欢
拉芳洗发水怎么样
日本英语怎么写
拉面怎么做
小说大纲怎么写
足跟痛是怎么回事
粗心怎么办
急需用钱怎么办
横道图怎么画
舌苔厚怎么办
怎么系鞋带不容易开
猜你喜欢
孳息怎么读
dnf潘怎么打
电脑屏幕分辨率怎么调
手机vpn怎么用
excel怎么筛选
淘宝怎么改收货地址
感冒咳嗽怎么办
殚精竭虑怎么读
企业文化怎么写
笔记本电脑怎么连wifi