指南生活
首页
美食营养
手工爱好
生活家居
返回
指南生活
首页
美食营养
游戏数码
手工爱好
生活家居
健康养生
运动户外
职场理财
情感交际
母婴教育
时尚美容
知识问答
生活知识
生活百科
搜索
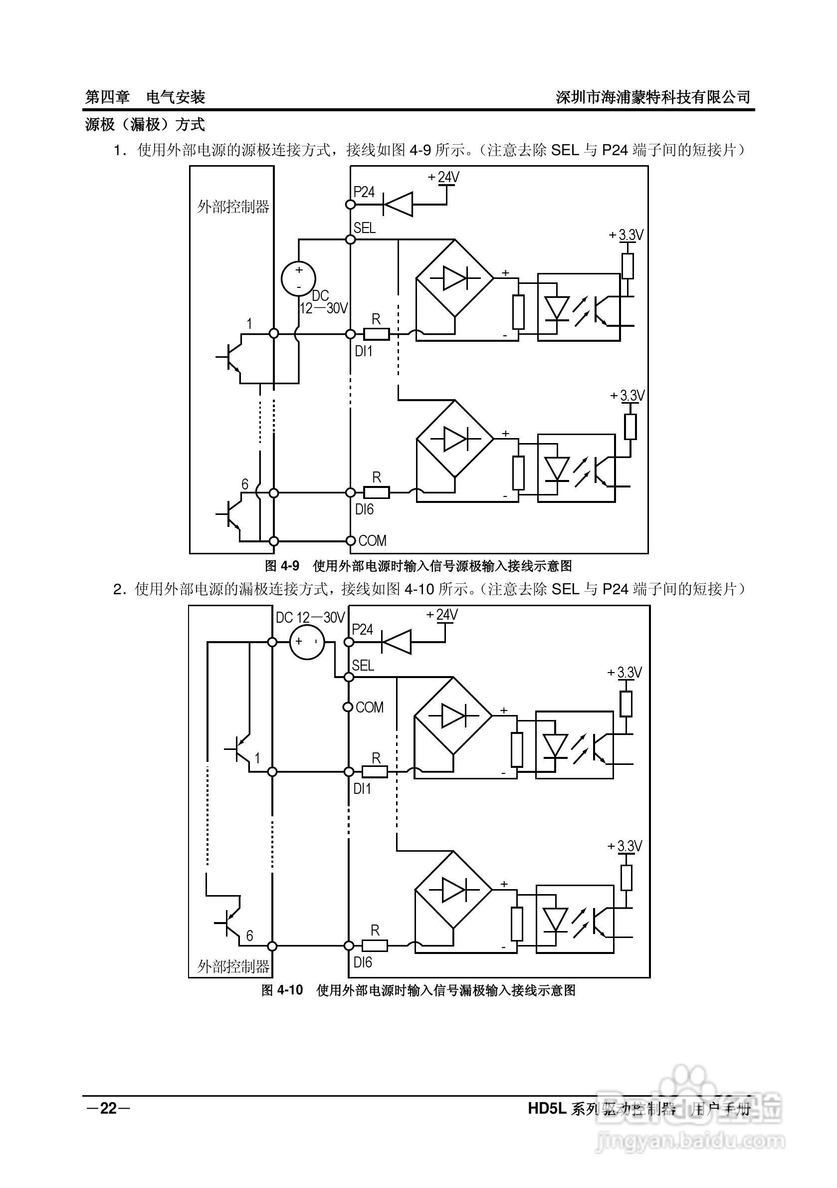
海浦蒙特HD5L-4T045电梯专用驱动控制器用户手册:[3]
2026-04-16 17:52:17
本篇为《海浦蒙特HD5L-4T045电梯专用驱动控制器用户手册》,主要介绍该产品的使用方法以及常见故障解决方案。
(共篇)
上一篇:
|
下一篇:
声明:
本网站引用、摘录或转载内容仅供网站访问者交流或参考,不代表本站立场,如存在版权或非法内容,请联系站长删除,联系邮箱:site.kefu@qq.com。
相关推荐
海浦蒙特HD5L-4T045电梯专用驱动控制器用户手册:[14]
阅读量:170
海浦蒙特HD5E-4T037扶梯专用驱动控制器用户手册:[4]
阅读量:196
海浦蒙特HD5E-4T037扶梯专用驱动控制器用户手册:[5]
阅读量:193
海浦蒙特HD5E-4T037扶梯专用驱动控制器用户手册:[2]
阅读量:191
海浦蒙特HD5E-4T037扶梯专用驱动控制器用户手册:[1]
阅读量:136
猜你喜欢
知识产权
阿迪达斯运动服
嗤之以鼻什么意思
周记可以写什么
什么是马克杯
电脑显示器什么牌子好
大豆异黄酮的功效与作用
什么是按揭
不孝有三无后为大什么意思
历史必修二知识点
猜你喜欢
什么祛痘印效果最好
四川事业单位综合知识
romantic什么意思
一个男人总想睡你说明什么
初2物理上册知识点
地高辛的作用
什么是飞地
蜂蜜姜水的功效与作用
少先队知识十知道
病灶什么意思