指南生活
首页
美食营养
手工爱好
生活家居
返回
指南生活
首页
美食营养
游戏数码
手工爱好
生活家居
健康养生
运动户外
职场理财
情感交际
母婴教育
时尚美容
知识问答
搜索
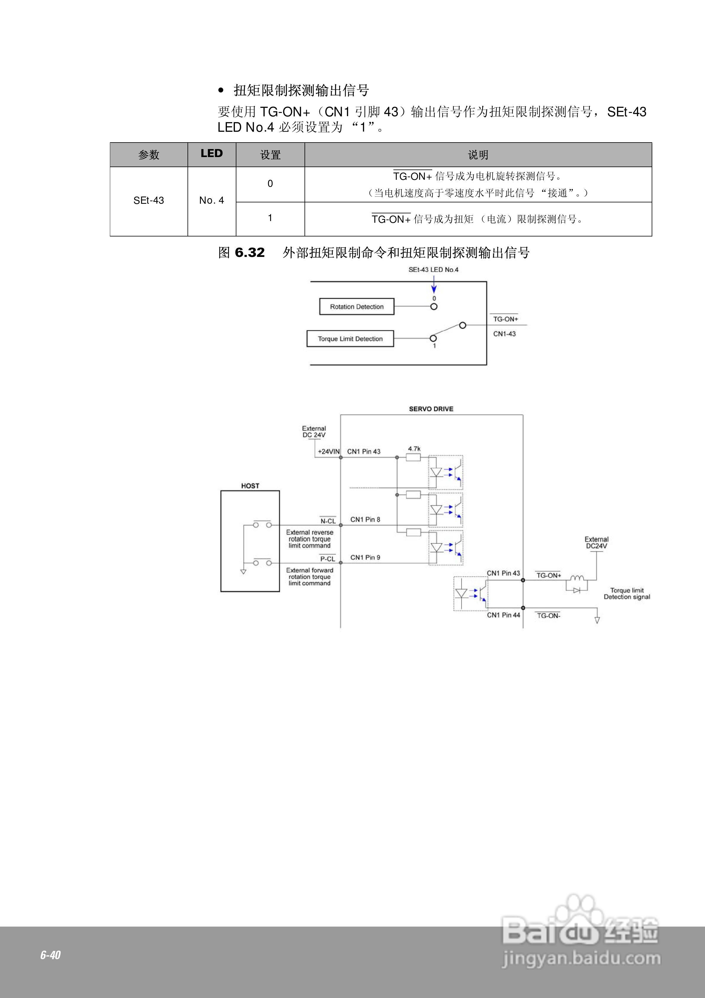
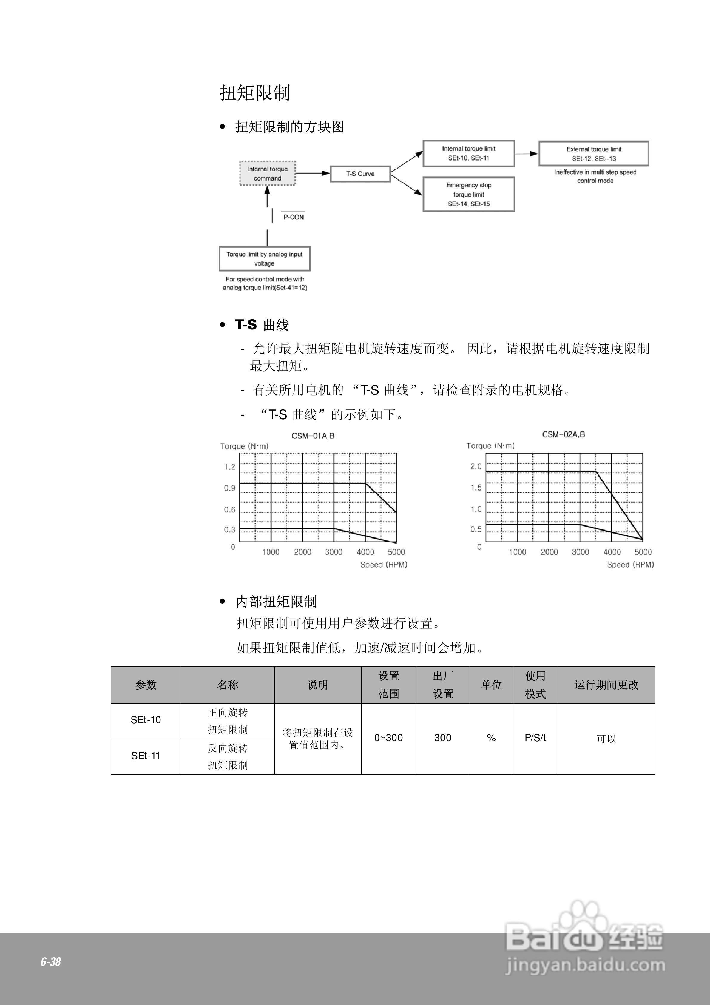
OEMax CSDJPlus伺服驱动器用户手册:[15]
2025-11-16 19:49:17
本篇为《OEMax CSDJPlus伺服驱动器用户手册》,主要介绍该产品的使用方法以及常见故障解决方案。
(共篇)
上一篇:
|
下一篇:
声明:
本网站引用、摘录或转载内容仅供网站访问者交流或参考,不代表本站立场,如存在版权或非法内容,请联系站长删除,联系邮箱:site.kefu@qq.com。
相关推荐
OEMax CSDJPlus伺服驱动器用户手册:[14]
阅读量:165
OEMax CSDJPlus伺服驱动器用户手册:[18]
阅读量:83
伺服驱动器的七个常见故障及其检修
阅读量:46
OEMax CSDJPlus伺服驱动器用户手册:[21]
阅读量:153
OEMax CSDJPlus伺服驱动器用户手册:[24]
阅读量:33
猜你喜欢
刺五加的功效与作用
美不胜收的胜什么意思
石榴的功效与作用
宝宝什么时候开始刷牙
什么崩什么坏
关于星座的知识
宅男什么意思
圆的知识点
紫菜的功效与作用
有酒窝的人代表什么
猜你喜欢
什么是行为艺术
什么牌子的羊奶粉好
创业有什么好项目
火麻油的功效与作用
幼儿园食品安全知识
高丽参的作用
维c的功效与作用
独角莲的功效与作用
薏仁的功效与作用
鬼针草的功效与作用