指南生活
首页
美食营养
手工爱好
生活家居
返回
指南生活
首页
美食营养
游戏数码
手工爱好
生活家居
健康养生
运动户外
职场理财
情感交际
母婴教育
时尚美容
知识问答
生活知识
生活百科
搜索
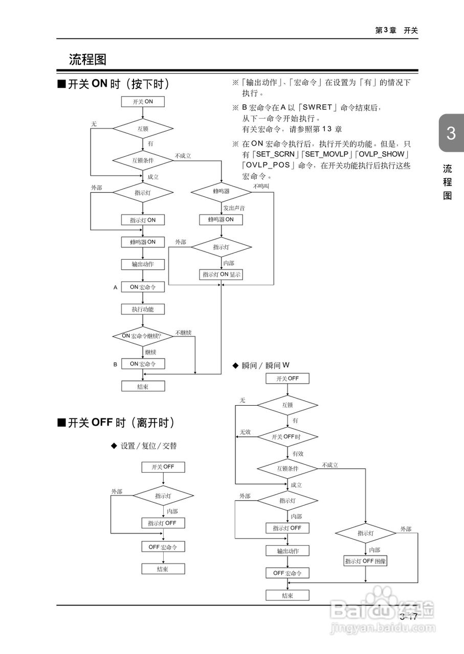
松下UG420H-E变频器使用说明书:[11]
2026-03-28 06:53:03
本篇为《松下UG420H-E变频器使用说明书》,主要介绍该产品的使用方法以及常见故障解决方案。
(共篇)
上一篇:
|
下一篇:
声明:
本网站引用、摘录或转载内容仅供网站访问者交流或参考,不代表本站立场,如存在版权或非法内容,请联系站长删除,联系邮箱:site.kefu@qq.com。
相关推荐
松下UG420H-E变频器使用说明书:[48]
阅读量:37
变频器调试接线教程
阅读量:130
松下UG420H-E变频器使用说明书:[70]
阅读量:166
松下UG420H-E变频器使用说明书:[36]
阅读量:73
松下UG420H-E变频器使用说明书:[72]
阅读量:88
猜你喜欢
刻骨铭心的意思
钓鲤鱼用什么饵
整存整取什么意思
人的一生什么最重要
明列子的功效与作用
x是什么意思
dat文件用什么打开
利什么什么昏
寒暄的意思
迥乎不同的意思
猜你喜欢
m档是什么意思
开网店卖什么
什么是抄送
亟待什么意思
鸡冠花什么时候开
volte是什么意思
教学相长的意思
股票dr开头是什么意思
摩羯男和什么座最配
普洱熟茶的功效与作用