试验变压器使用方法
1、试验变压器做被试品的工频耐压试验使用接线原理图见下图
图中:R1—限流电阻 FRC—阻容分压器
RF—球间隙保护电阻 G—球间隙 CX—被试品
注:高压尾必须可靠接地
工频耐压试验中限流电阻R1应根据试验变压器的额定容量来选择。如高压侧额定输出电流在100~300mA时,可取0.5~1Ω/V(试验电压);高压侧额定输出电流为1A以上时,可取1Ω/V(试验电压)。常用水电阻作为限流电阻,管子长度可按150kV/m考虑,管子粗细应具有足够的热容量(水阻液配制方法:用蒸馏水加入适量硫酸铜配制成各种不同的阻值)。
球间隙及保护电阻:当电压超过球间隙整定值时(一般取试验电压的110%~120%),球间隙放电,对被试品起到保护作用。球间隙保护电阻可按1Ω/V(试验电压)选取。
在工频耐压试验中,低电压侧测量电压(仪表电压)不是非常准确的,其原因是由于试验变压器存在着漏抗,在这个漏抗上必然存在着压降或容升,使试品上的电压低于或高于低压侧测量电压表上反映出来的电压。工频耐压试验时,被试品上的电压高于试验变压器的输出电压,也就是所谓容升现象。感应耐压试验时,试验变压器的漏抗必然存在着压降。为了准确测量被试品上所施加的电压,因此常在高压侧接入FRC阻容分压器来测量电压(见图6)。
工频耐压试验操作注意事项
(1)试验人员应做好分工,明确相互间联系方法。并有专门人监护现场安全及观察试品状态。
(2)被试品应先清扫干净,并绝对干燥,以免损坏被试品和试验带来的误差。
(3)对于大型试验,一般都应先进行空升试验。即不接试品时升压至试验电压,校对各种表计,调整球间隙。
(4)升压速度不能太快,并必须防止突然加压。例如调压器不在零位时突然合闸。也不能突然切断电源,一般应在调压器降至零位时拉闸。
(5)当电压升至试验电压时,开始计时,到1min后,迅速降压到1/3试验电压以下时,才能拉开电源。
(6)在升压或耐压试验过程中,如发现下列不正常情况时,应立即降压,切断电源。停止试验并查明原因:①电压表指针摆动很大;②发现绝缘烧焦或冒烟;③被试品内有不正常的声音。
(7)耐压试验前后应测量绝缘电阻,检查绝缘情况。

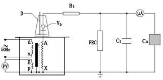
2、试验变压器在做被试品的直流耐压或泄露试验时接线原理图如下图。
注:此试验应先抽出短路杆“D”,下图中所示。
图中:VD—高压硅堆 R1—限流电阻
C1—高压滤波电容 FRC—阻容分压器
CX—被试品 μA—带保护微安表
泄露试验中限流电阻R1选择在额定输出电压时,输出端短路电流不超过高压硅堆的最大整流。如电压硅堆的最大整流电流为100mA时用于60kV的试验装置中,限流电阻按R1=60/0.1=600kΩ选择。限流电阻还应具有足够的容量和沿面放电距离。
高压滤波电容C1一般选择在0.01~0.1μF,当被试品的电容量很大时,C1可省略不用。
泄露试验的操作及注意事项
(1)试验前应先检查被试品是否停电,接地放电,一切对外连线是否擦干净。要严防将试验电压加到有人工作的部位上去。
(2)接好试验装置的接线后,应复查无误后才可加压。应特别注意检查高压设备及引线与地、与操作人员的安全距离,被试品的外壳是否可靠接地,要按安全规程中所规定的内容进行试验。
(3)对于大电容量设备应缓慢升压,防止被试品的充电电流烧坏微安表。必要时应分级加压,分别读取各级电压下微安表的稳定读数。
(4)试验过程中,应密切监视被试品、试验装置、微安表,一旦发生击穿、闪烁等异常现象应立即降压,切断电源,并查明原因,详细记录。
(5)试验完毕,降压,切断电源后应将被试品及试验装置本身充分放电。
