指南生活
首页
美食营养
手工爱好
生活家居
返回
指南生活
首页
美食营养
游戏数码
手工爱好
生活家居
健康养生
运动户外
职场理财
情感交际
母婴教育
时尚美容
知识问答
生活知识
搜索
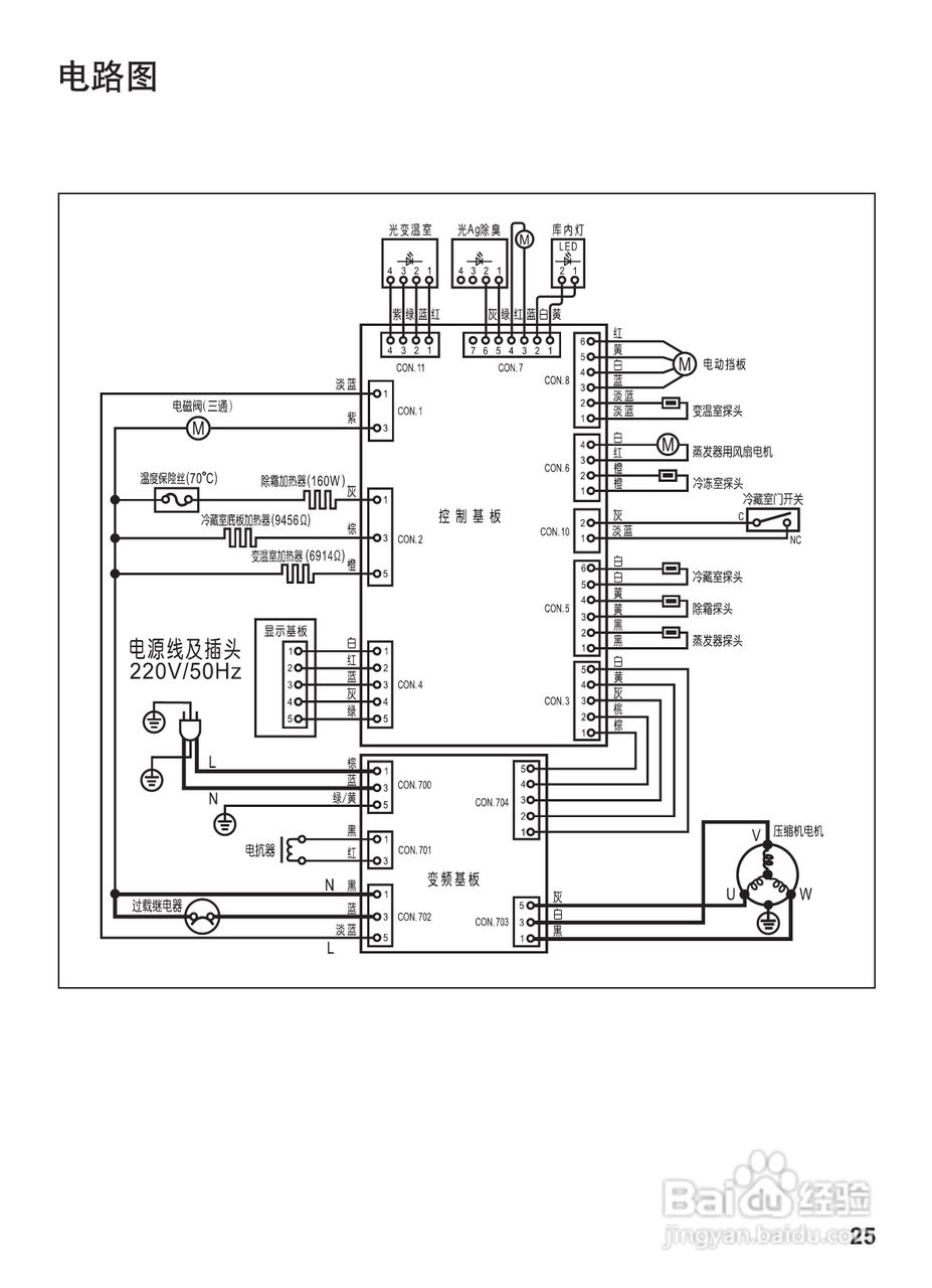
松下NR-C28WM1冰箱使用说明书:[3]
2026-02-24 03:35:53
(共篇)
上一篇:
声明:
本网站引用、摘录或转载内容仅供网站访问者交流或参考,不代表本站立场,如存在版权或非法内容,请联系站长删除,联系邮箱:site.kefu@qq.com。
相关推荐
PS如何使用ACR为图片添加暗角
阅读量:56
潇怎么读
阅读量:66
宁国论坛APP怎么发布快讯
阅读量:148
选对了发型,90后依旧是学生妹
阅读量:168
tph是什么意思
阅读量:140
猜你喜欢
睡眠不好如何调理
1月20日是什么星座
京东白条是什么意思
梅河口生活信息网
宾格手表质量怎么样
生活是一首歌
机票价格怎么算
皮肤松弛下垂怎么办
冰片是什么
怎么买汽车保险
猜你喜欢
猜猜他是谁的作文怎么写
被扶养人生活费
阿黛尔的生活 电影
tplink如何设置
微信翻译功能怎么用
吃鸡进不去怎么办
绿色生活方式
电子邮件格式怎么写
chigo空调是什么牌子
fda认证是什么意思