指南生活
首页
美食营养
手工爱好
生活家居
返回
指南生活
首页
美食营养
游戏数码
手工爱好
生活家居
健康养生
运动户外
职场理财
情感交际
母婴教育
时尚美容
知识问答
生活知识
生活百科
搜索
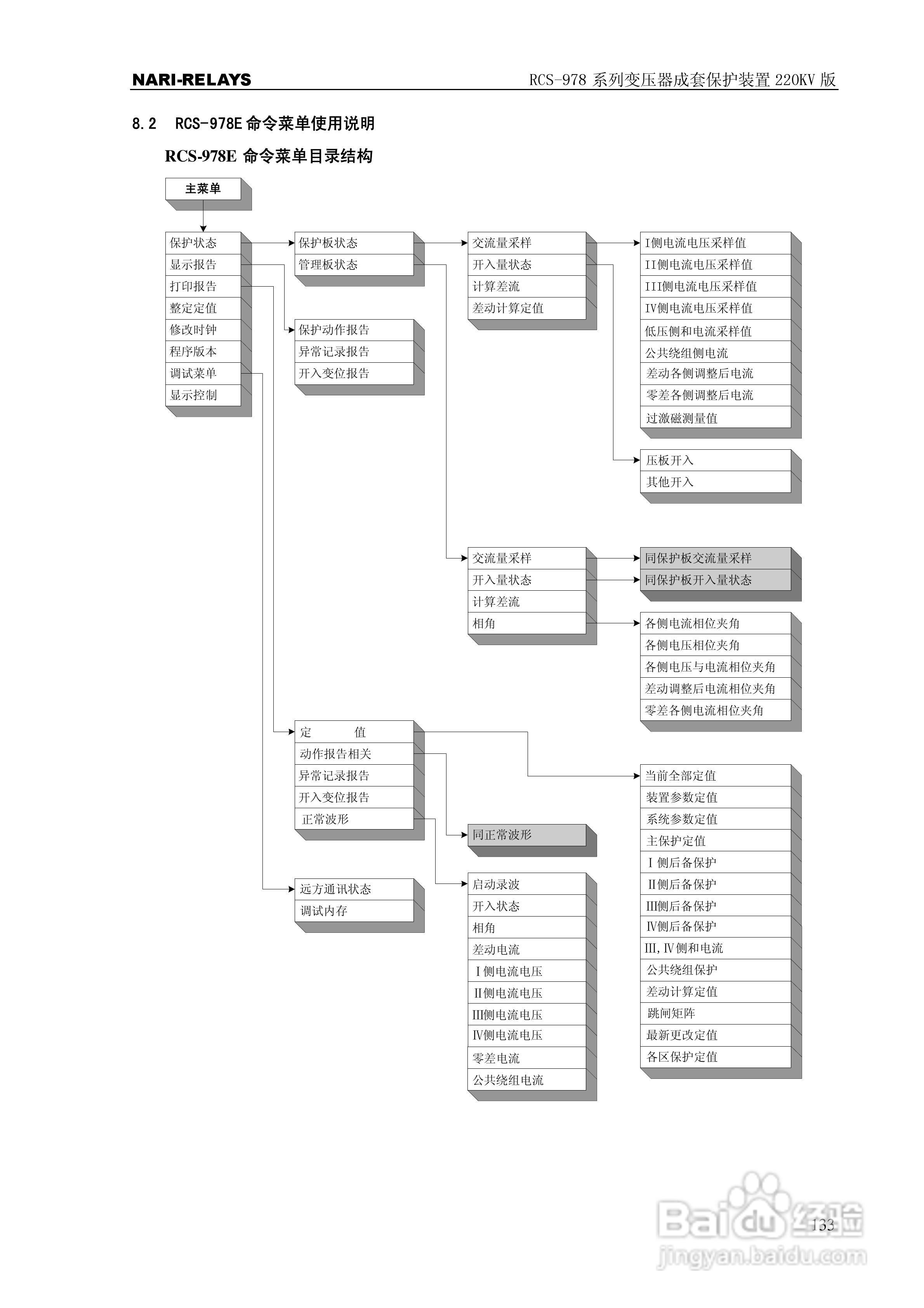
RCS-978系列变压器成套保护装置220kV版技术说明书:[14]
2026-05-24 12:36:49
本篇为《RCS-978系列变压器成套保护装置220kV版技术说明书》,主要介绍该产品的使用方法以及常见故障解决方案。
(共篇)
上一篇:
|
下一篇:
声明:
本网站引用、摘录或转载内容仅供网站访问者交流或参考,不代表本站立场,如存在版权或非法内容,请联系站长删除,联系邮箱:site.kefu@qq.com。
相关推荐
RCS-978系列变压器成套保护装置220kV版技术说明书:[12]
阅读量:67
RCS-978系列变压器成套保护装置220kV版技术说明书:[6]
阅读量:153
变压器测试仪器有哪几种?
阅读量:43
变压器满负载的测试方法
阅读量:99
变压器有载分接开关测试仪使用方法
阅读量:68
猜你喜欢
梅花代表什么人
股票做空什么意思
肤浅的意思
healthy是什么意思
投鼠忌器的意思
中国位于什么半球
隶属关系是什么意思
什么是四大
控规是什么意思
暗度陈仓是什么意思
猜你喜欢
懊悔的意思
实事求是的意思
music是什么意思
咖啡粉什么牌子好
什么是关系数据库
自出心裁的意思
千载难逢的意思
轻浮是什么意思
有什么好玩的网站
毫不示弱的意思