指南生活
首页
美食营养
手工爱好
生活家居
返回
指南生活
首页
美食营养
游戏数码
手工爱好
生活家居
健康养生
运动户外
职场理财
情感交际
母婴教育
时尚美容
知识问答
生活知识
生活百科
搜索
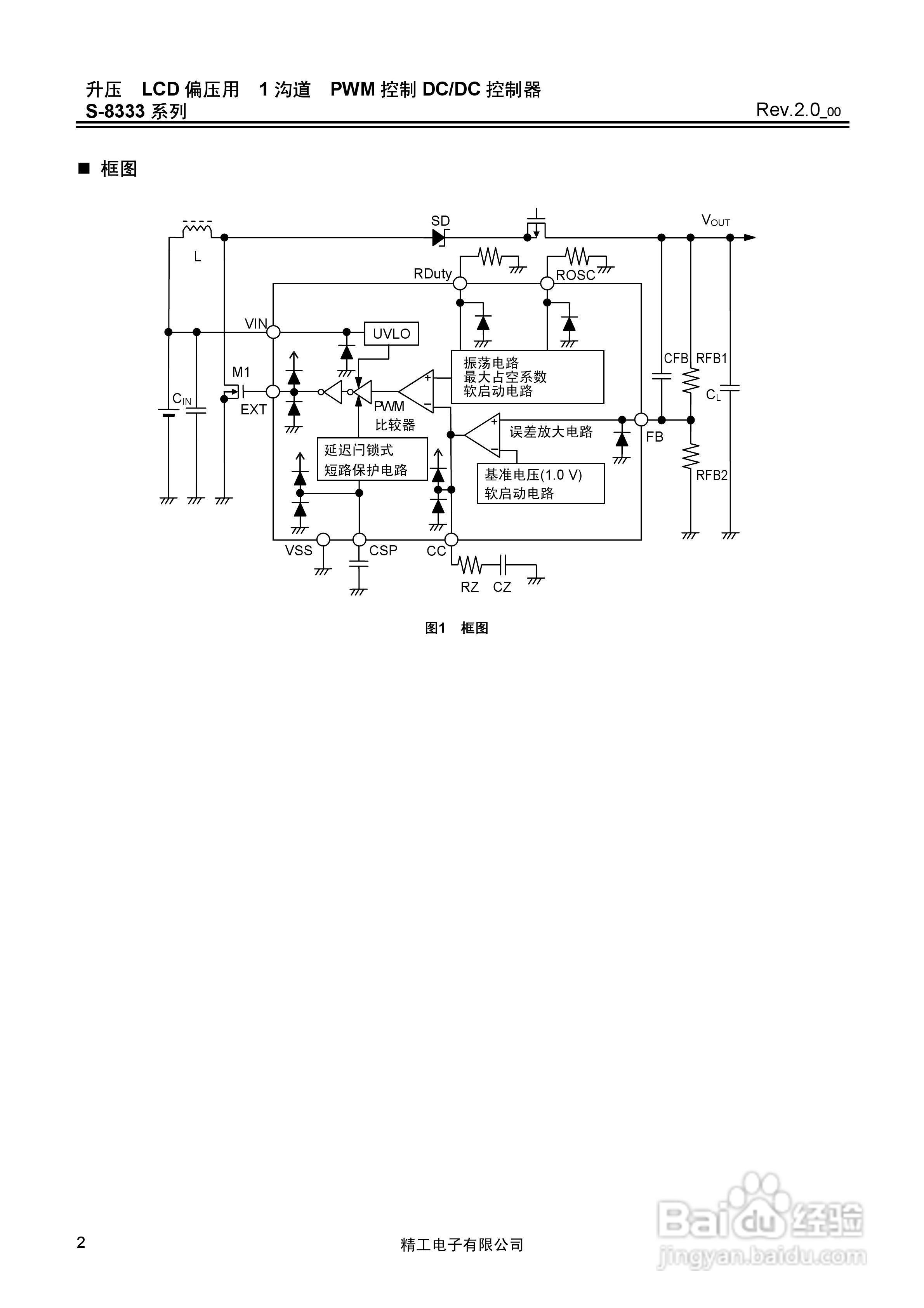
精工S-8333系列DC-DC控制器说明书:[1]
2026-03-29 06:30:17
本篇为《精工S-8333系列DC-DC控制器说明书》,主要介绍该产品的使用方法以及常见故障解决方案。
(共篇)
下一篇:
声明:
本网站引用、摘录或转载内容仅供网站访问者交流或参考,不代表本站立场,如存在版权或非法内容,请联系站长删除,联系邮箱:site.kefu@qq.com。
相关推荐
精工S-8333系列DC-DC控制器说明书:[2]
阅读量:39
精工S-8333系列DC-DC控制器说明书:[4]
阅读量:134
精工电S-8540/8541系列DC/DC控制器说明书:[1]
阅读量:119
精工电S-8540/8541系列DC/DC控制器说明书:[2]
阅读量:49
精工电S-8540/8541系列DC/DC控制器说明书:[3]
阅读量:78
猜你喜欢
魔域怎么升级快
喉咙痛咳嗽怎么办
蚰蜒怎么消灭
手烫伤起泡怎么处理
香港航空怎么样
背背佳怎么穿
china怎么读
脸部松弛怎么办
暗网怎么进入
工资流水账单怎么打
猜你喜欢
怎么领取失业保险金
睡觉打呼怎么办
怎么让脸变小
南昌工学院怎么样
怎么做个人简历
酷狗怎么制作铃声
热水器泄压阀怎么调节
书法落款怎么写
问道法宝怎么升级
怎么改善睡眠