指南生活
首页
美食营养
手工爱好
生活家居
返回
指南生活
首页
美食营养
游戏数码
手工爱好
生活家居
健康养生
运动户外
职场理财
情感交际
母婴教育
时尚美容
知识问答
搜索
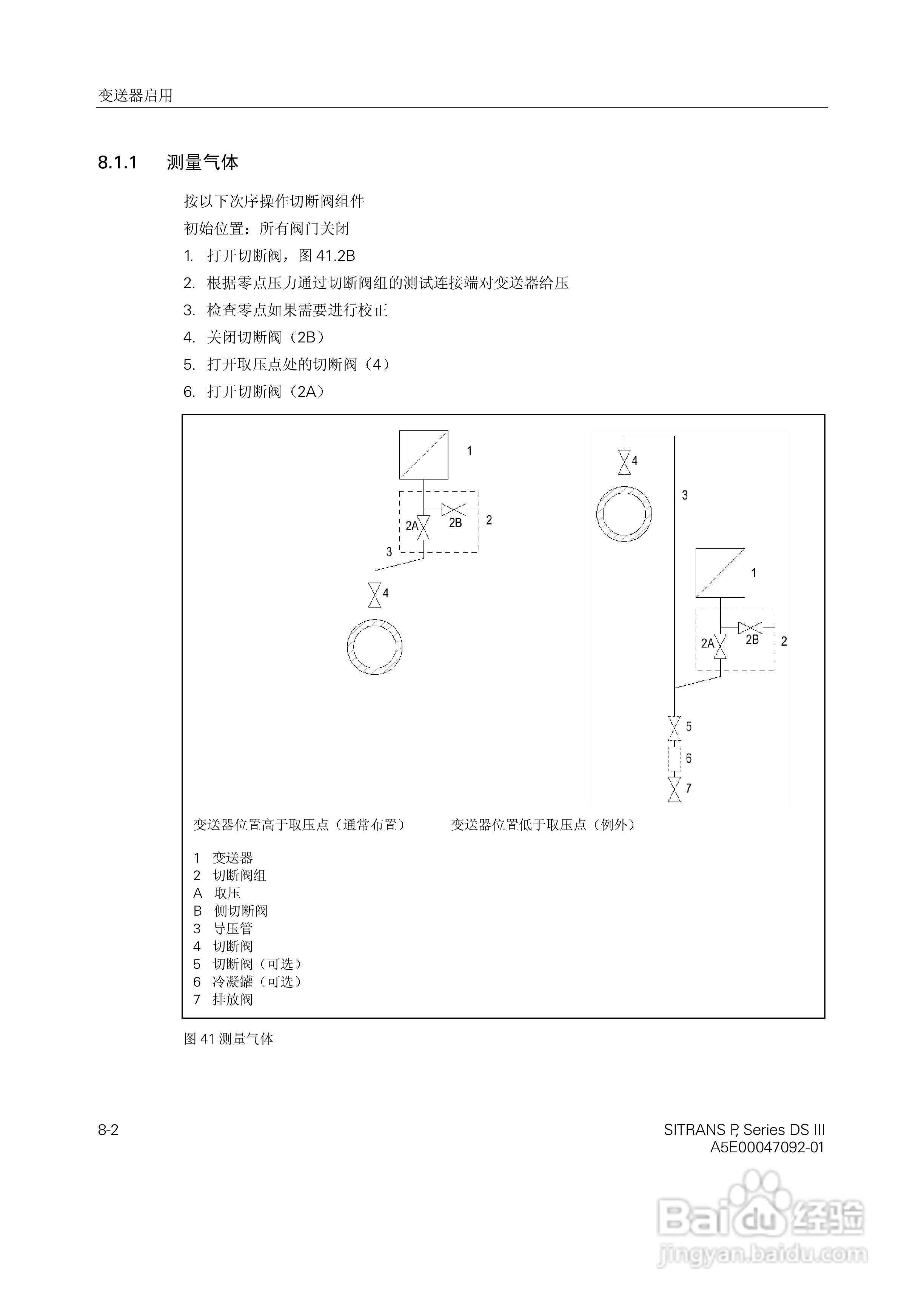
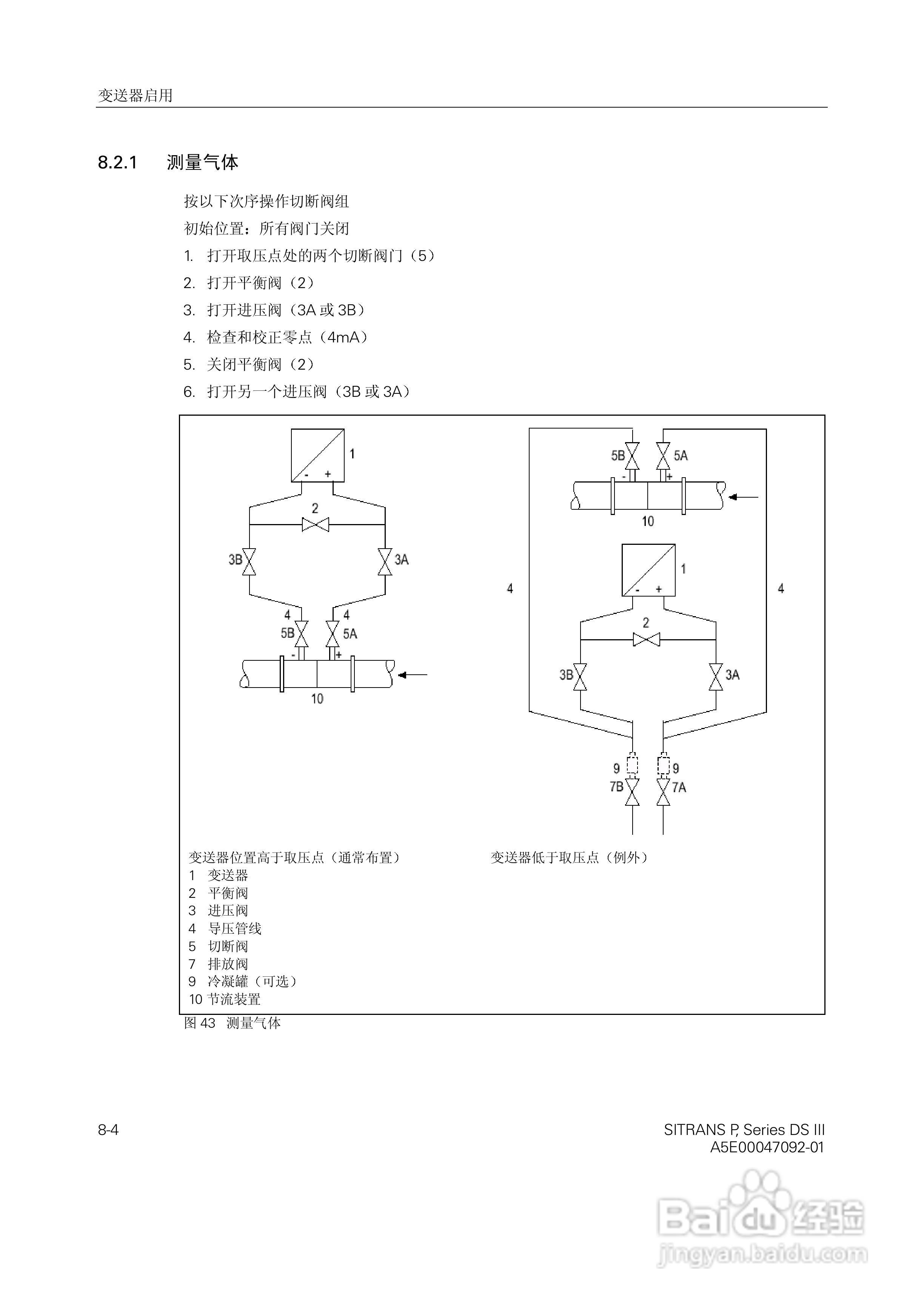
SITRANS/P压力变送器中文手册:[7]
2025-11-18 13:30:22
本篇为《SITRANS/P压力变送器中文手册》,主要介绍该产品的使用方法以及常见故障解决方案。
(共篇)
上一篇:
|
下一篇:
声明:
本网站引用、摘录或转载内容仅供网站访问者交流或参考,不代表本站立场,如存在版权或非法内容,请联系站长删除,联系邮箱:site.kefu@qq.com。
相关推荐
SITRANS/P压力变送器中文手册:[3]
阅读量:23
SITRANS/P压力变送器中文手册:[1]
阅读量:161
SITRANS FM Intermag2 电磁流量变送器使用说明书:[10]
阅读量:92
SITRANS/P压力变送器中文手册:[2]
阅读量:75
SITRANS/P压力变送器中文手册:[5]
阅读量:35
猜你喜欢
icon是什么意思
多事之秋的意思
七朵玫瑰代表什么
小信诚则大信立的意思
疥疮什么症状
胎儿股骨长是什么意思
凤仙花靠什么传播种子
广场舞音响什么牌子好
汽车双离合是什么意思
美加净适合什么年龄
猜你喜欢
矫枉过正的意思
kj是什么意思
春日的意思
梓童是什么意思
house是什么意思
s925是什么意思
什么卸妆水好用
舒适的意思
梦见鸡蛋是什么意思
什么是肺痨