指南生活
首页
美食营养
手工爱好
生活家居
返回
指南生活
首页
美食营养
游戏数码
手工爱好
生活家居
健康养生
运动户外
职场理财
情感交际
母婴教育
时尚美容
知识问答
生活知识
搜索
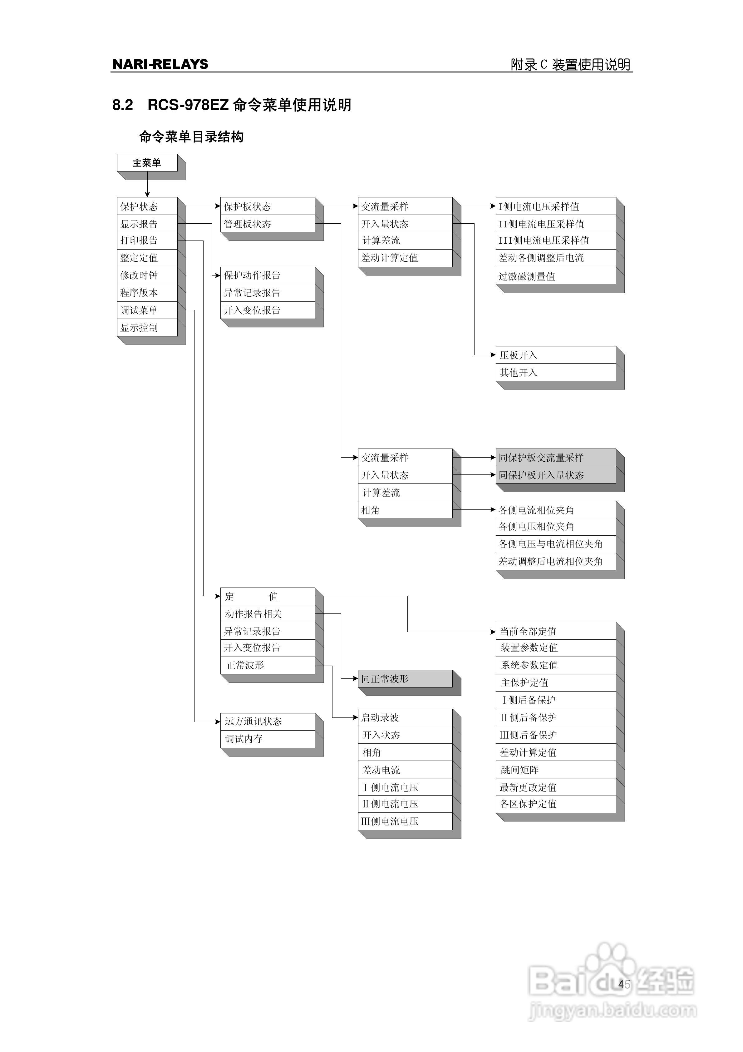
RCS-978EZ型变压器成套保护装置使用说明书:[6]
2026-01-04 11:06:52
本篇为《RCS-978EZ型变压器成套保护装置使用说明书》,主要介绍该产品的使用方法以及常见故障解决方案。
(共篇)
上一篇:
|
下一篇:
声明:
本网站引用、摘录或转载内容仅供网站访问者交流或参考,不代表本站立场,如存在版权或非法内容,请联系站长删除,联系邮箱:site.kefu@qq.com。
相关推荐
RCS-978EZ型变压器成套保护装置使用说明书:[3]
阅读量:85
RCS-978EY型变压器成套保护装置使用说明书:[6]
阅读量:23
RCS-978ZJ型变压器成套保护装置技术和使用说明书:[2]
阅读量:173
RCS-978EY型变压器成套保护装置使用说明书:[7]
阅读量:177
使用说明书封面怎么做
阅读量:98
猜你喜欢
弱受是什么意思
拂袖的意思
购汇是什么意思
partner是什么意思
balance是什么意思
母亲节的祝福语
hole是什么意思
养小鬼是什么意思
一劳永逸是什么意思
公摊面积是什么意思
猜你喜欢
一句暖心的生日祝福语
boost是什么意思
corn是什么意思
难能可什么春白雪
什么洗衣机性价比高
承蒙的意思
休养生息的意思
repair是什么意思
另眼相看的意思
妈祖庙在什么地方