指南生活
首页
美食营养
手工爱好
生活家居
返回
指南生活
首页
美食营养
游戏数码
手工爱好
生活家居
健康养生
运动户外
职场理财
情感交际
母婴教育
时尚美容
知识问答
生活知识
生活百科
搜索
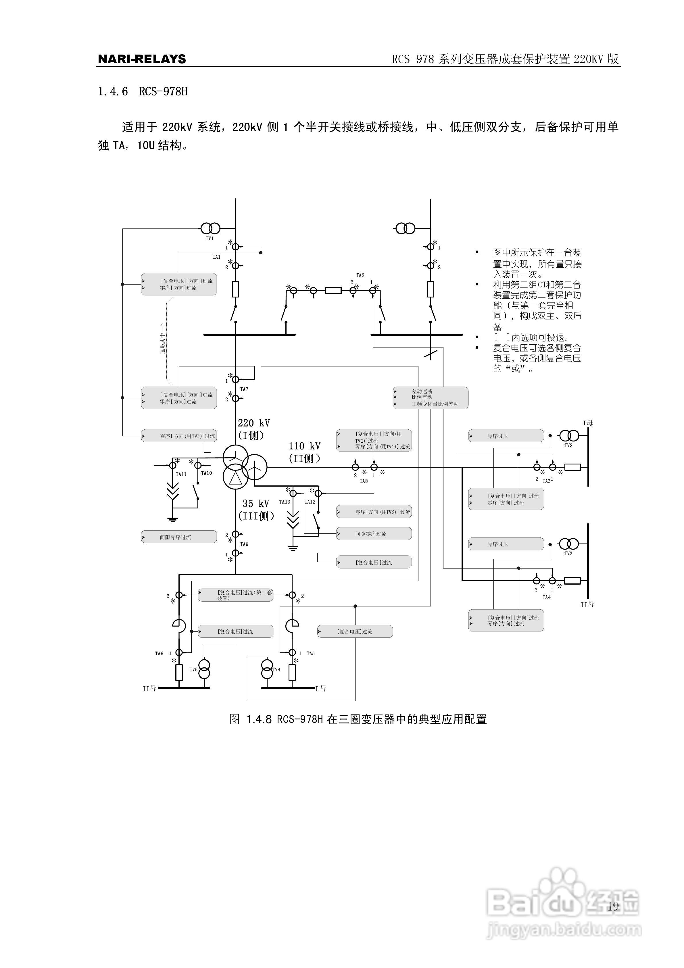
RCS-978系列变压器成套保护装置220kV版技术说明书:[3]
2026-04-08 22:29:15
本篇为《RCS-978系列变压器成套保护装置220kV版技术说明书》,主要介绍该产品的使用方法以及常见故障解决方案。
(共篇)
上一篇:
|
下一篇:
声明:
本网站引用、摘录或转载内容仅供网站访问者交流或参考,不代表本站立场,如存在版权或非法内容,请联系站长删除,联系邮箱:site.kefu@qq.com。
相关推荐
RCS-978系列变压器成套保护装置220kV版技术说明书:[8]
阅读量:110
RCS-978系列变压器成套保护装置220kV版技术说明书:[11]
阅读量:27
变压器满负载的测试方法
阅读量:179
变压器测试仪器有哪几种?
阅读量:194
变压器变比测试仪测试方法
阅读量:83
猜你喜欢
名车大全
怎么样才能怀上孕
初三作文大全600字
word回车符怎么去掉
水果店名字大全
广东汤谱大全
植物大战僵尸图片大全
儿童辫子的编法大全
日本漫画大全全彩漫
猜谜语游戏大全
猜你喜欢
海底两万里简介
文化公司名称大全
香港电影大全
梦幻西游家具配方大全
微商怎么加人快又多
绿瘦减肥产品怎么样
美女视频黄8频a美女大全软件
客厅装修实景图大全
安全三句半台词大全
山海经简介