指南生活
首页
美食营养
手工爱好
生活家居
返回
指南生活
首页
美食营养
游戏数码
手工爱好
生活家居
健康养生
运动户外
职场理财
情感交际
母婴教育
时尚美容
知识问答
生活知识
生活百科
搜索
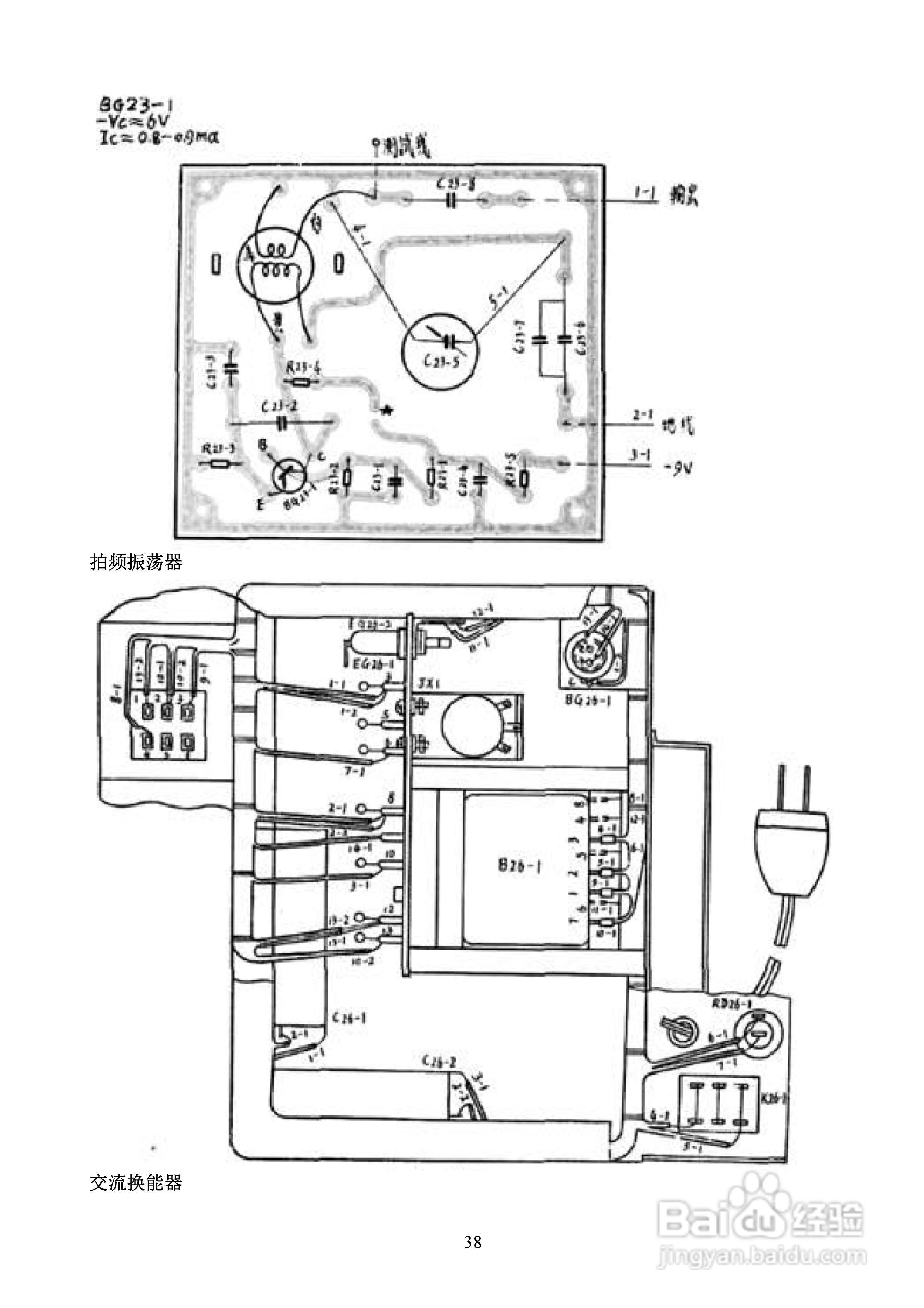
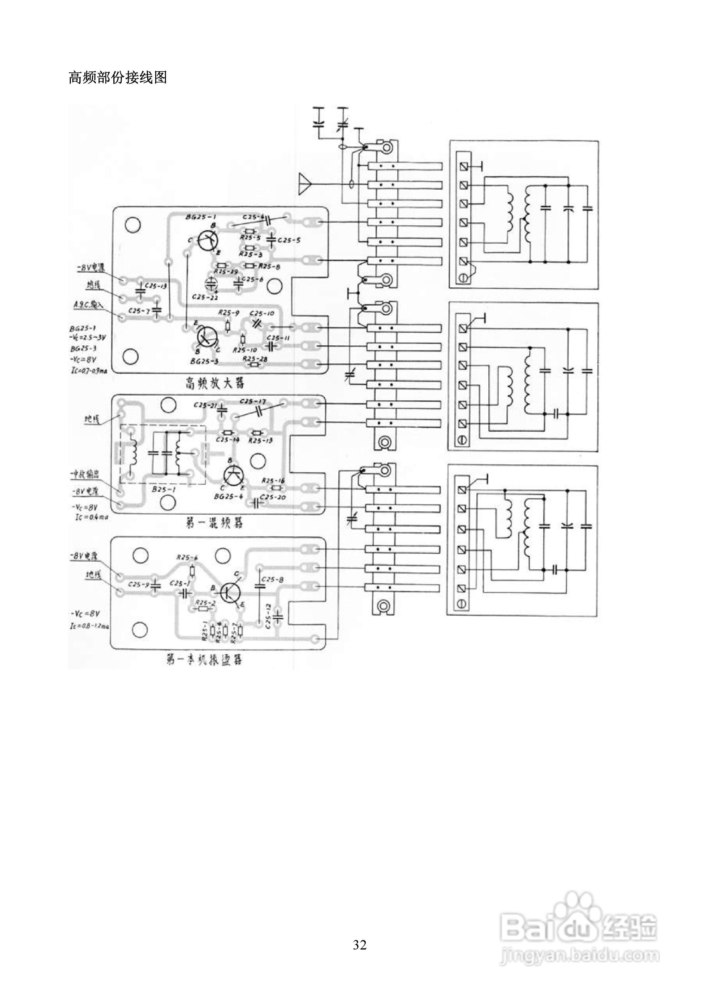
239-1二级通讯接收机使用说明书:[4]
2026-05-08 09:58:57
本篇为《239-1二级通讯接收机使用说明书》,主要介绍该产品的使用方法以及常见故障解决方案。
(共篇)
上一篇:
|
下一篇:
声明:
本网站引用、摘录或转载内容仅供网站访问者交流或参考,不代表本站立场,如存在版权或非法内容,请联系站长删除,联系邮箱:site.kefu@qq.com。
相关推荐
239-1二级通讯接收机使用说明书:[3]
阅读量:143
239-1二级通讯接收机使用说明书:[2]
阅读量:91
239-1二级通讯接收机使用说明书:[1]
阅读量:170
239-1二级通讯接收机使用说明书:[5]
阅读量:104
375现场通讯器使用说明书
阅读量:126
猜你喜欢
佳钓尼鱼竿怎么样
孕妇失眠怎么办
快递单号怎么查
肚子胀怎么回事
牙龈发炎怎么办
铁锈怎么去除
本田思域怎么样
手自一体的车怎么开
花呗怎么提高额度
拍立得怎么用
猜你喜欢
pdf怎么打印
淘宝怎么换货
累计折旧怎么算
电线的平方怎么算
苹果手机怎么改铃声
ps怎么返回上一步
中科曙光怎么样
老是打嗝是怎么回事
新鲜黄花菜怎么吃
岑参怎么读