指南生活
首页
美食营养
手工爱好
生活家居
返回
指南生活
首页
美食营养
游戏数码
手工爱好
生活家居
健康养生
运动户外
职场理财
情感交际
母婴教育
时尚美容
知识问答
生活知识
搜索
广南电子GN-DMX512-C控制器使用说明书:[1]
2026-01-10 09:02:01
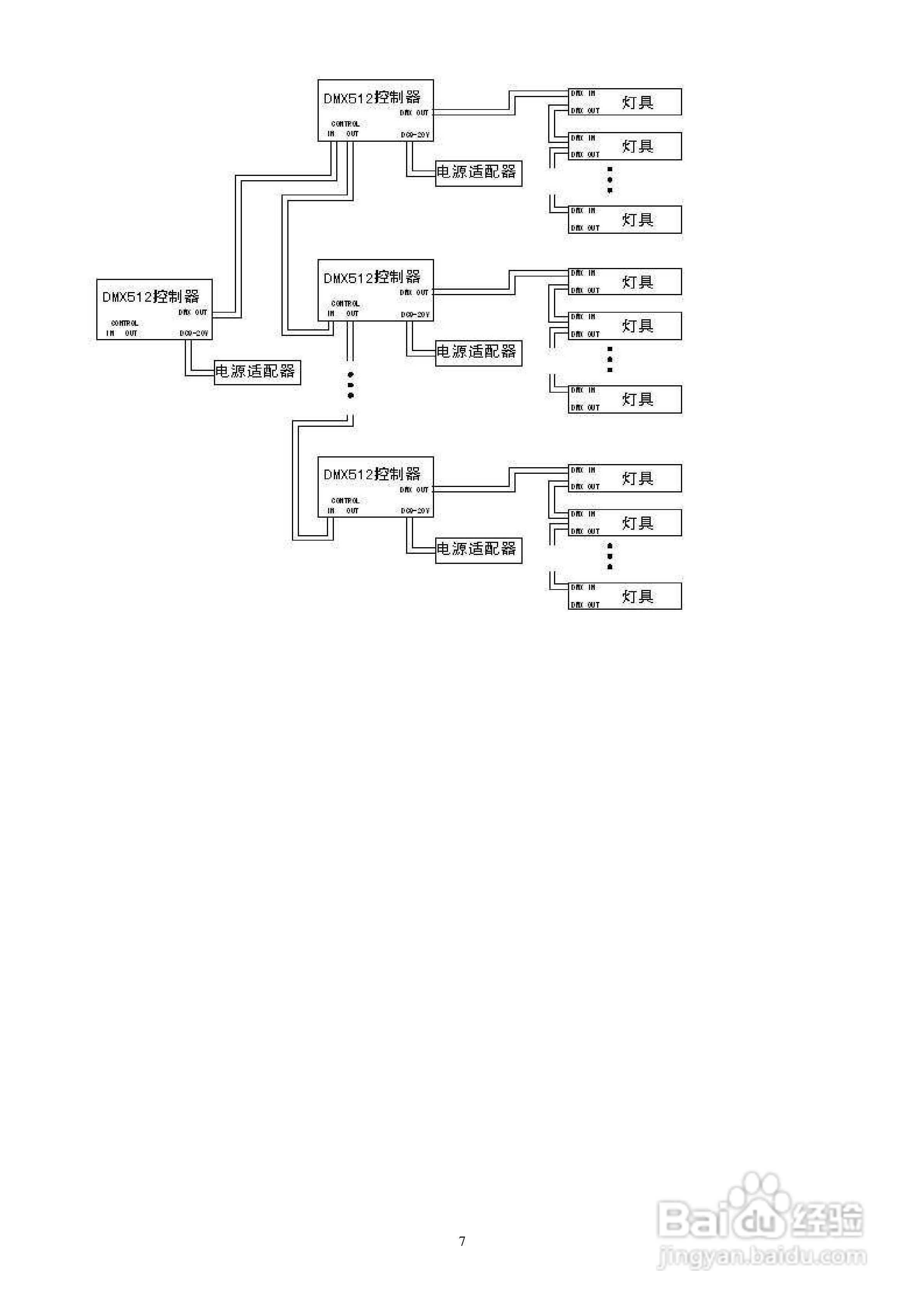
本篇为《广南电子GN-DMX512-C控制器使用说明书》,主要介绍该产品的使用方法以及常见故障解决方案。
(共篇)
下一篇:
声明:
本网站引用、摘录或转载内容仅供网站访问者交流或参考,不代表本站立场,如存在版权或非法内容,请联系站长删除,联系邮箱:site.kefu@qq.com。
相关推荐
sp201E解码控制器使用方法
阅读量:174
LED之DMX控制浅析
阅读量:34
GN5005怎么连接电脑
阅读量:194
使用说明书wf2651使用指南
阅读量:65
DMX512幻彩灯条,可直接连接控台
阅读量:56
猜你喜欢
什么叫安全期
运动型饮料
眼睛肿痛是什么原因
什么叫电商
超a是什么意思
s999银是什么意思
彩超检查什么
平步青云什么意思
tmp文件是什么
army是什么意思
猜你喜欢
机动车登记证书是什么
info是什么意思
eagle是什么意思
南天竹的养殖方法
篮子什么意思
牛排怎么腌制
感恩节什么时候
虚拟经济是什么
苹果11什么时候上市
深沉是什么意思