指南生活
首页
美食营养
手工爱好
生活家居
返回
指南生活
首页
美食营养
游戏数码
手工爱好
生活家居
健康养生
运动户外
职场理财
情感交际
母婴教育
时尚美容
知识问答
生活知识
搜索
RCS-978ZJ型变压器成套保护装置使用说明书:[5]
2026-01-02 16:59:37
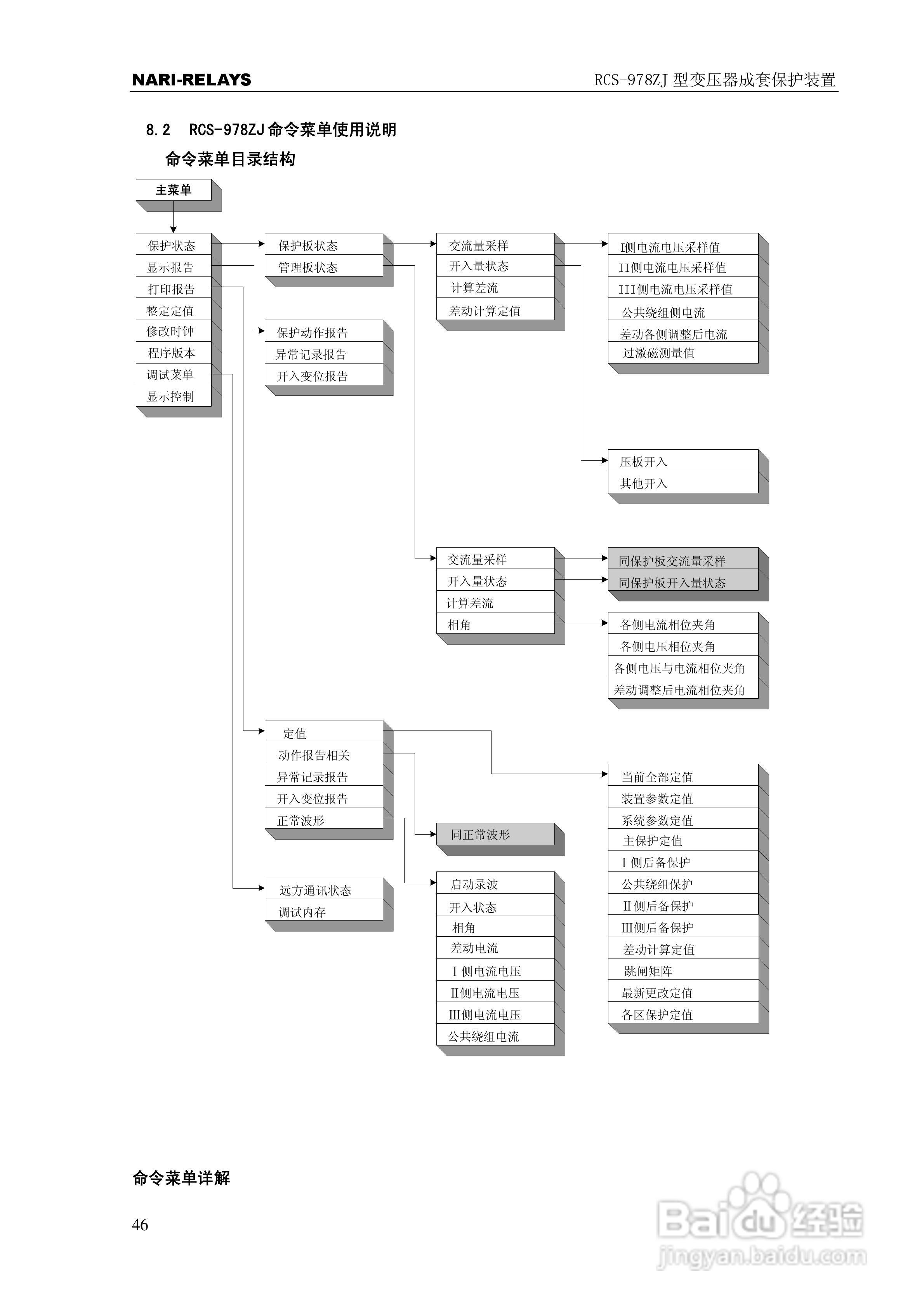
本篇为《RCS-978ZJ型变压器成套保护装置使用说明书》,主要介绍该产品的使用方法以及常见故障解决方案。
(共篇)
上一篇:
|
下一篇:
声明:
本网站引用、摘录或转载内容仅供网站访问者交流或参考,不代表本站立场,如存在版权或非法内容,请联系站长删除,联系邮箱:site.kefu@qq.com。
相关推荐
RCS-978ZJ型变压器成套保护装置技术和使用说明书:[5]
阅读量:64
RCS-978ZJ系列220KV变压器保护装置说明书:[5]
阅读量:150
RCS-978ZJ型变压器成套保护装置技术和使用说明书:[3]
阅读量:148
RCS-978ZJ系列220KV变压器保护装置说明书:[2]
阅读量:137
RCS-978ZJ系列220KV变压器保护装置说明书:[3]
阅读量:32
猜你喜欢
越发的近义词
洁白的近义词
发型图片女2020最新款
祝酒词怎么说
cad怎么测量长度
伍六七之最强发型师
倾吐的近义词
罗伊斯发型
有近义词的成语
按键精灵怎么设置循环
猜你喜欢
焕然一新的近义词
西南民族大学怎么样
感冒通打一成语
小儿感冒药
口袋妖怪金手指怎么用
甜蜜的近义词
怎么瘦脸上的肉
究极风暴4怎么换人
冬季感冒
敏捷的近义词是什么