指南生活
首页
美食营养
手工爱好
生活家居
返回
指南生活
首页
美食营养
游戏数码
手工爱好
生活家居
健康养生
运动户外
职场理财
情感交际
母婴教育
时尚美容
知识问答
生活知识
搜索
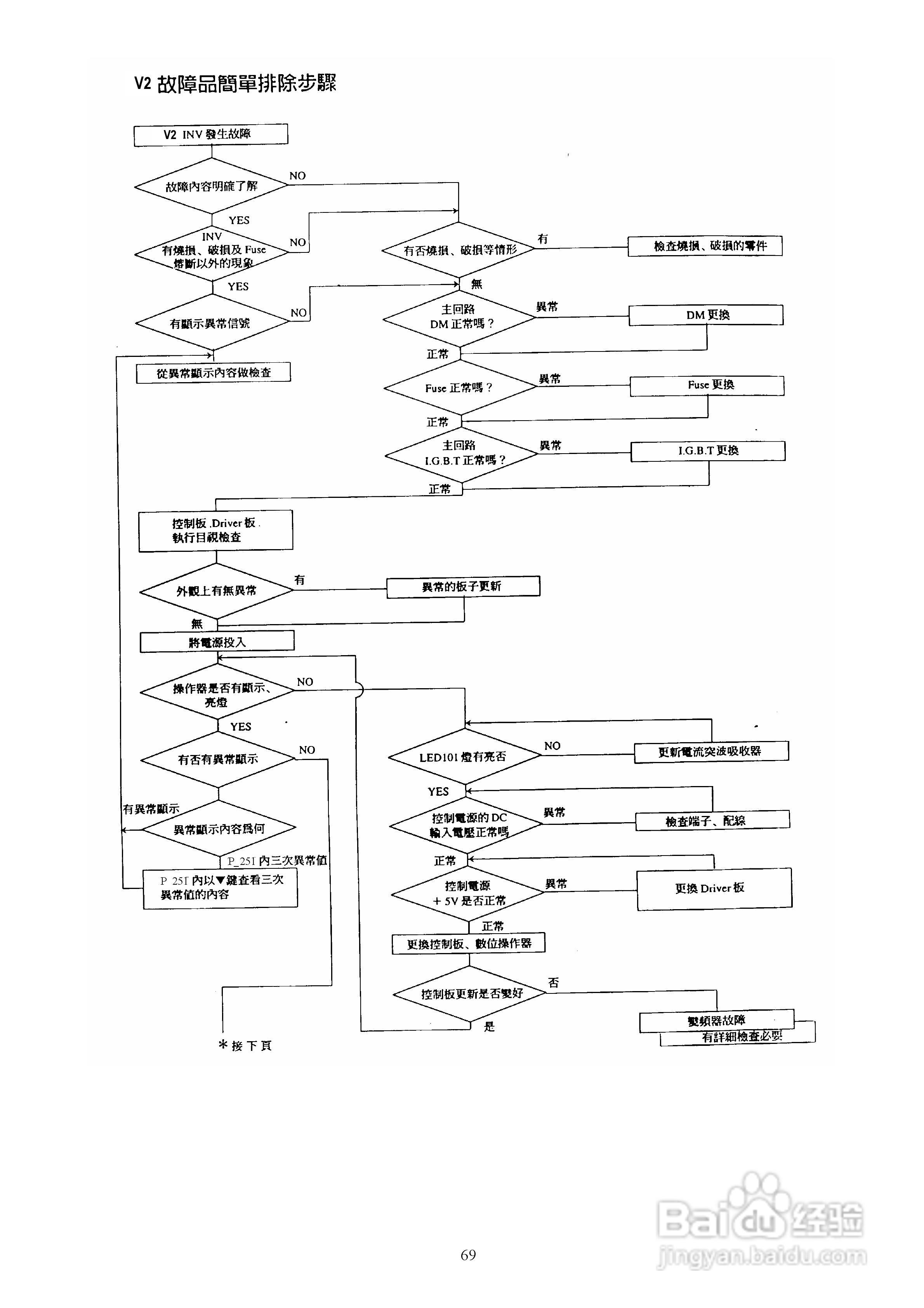
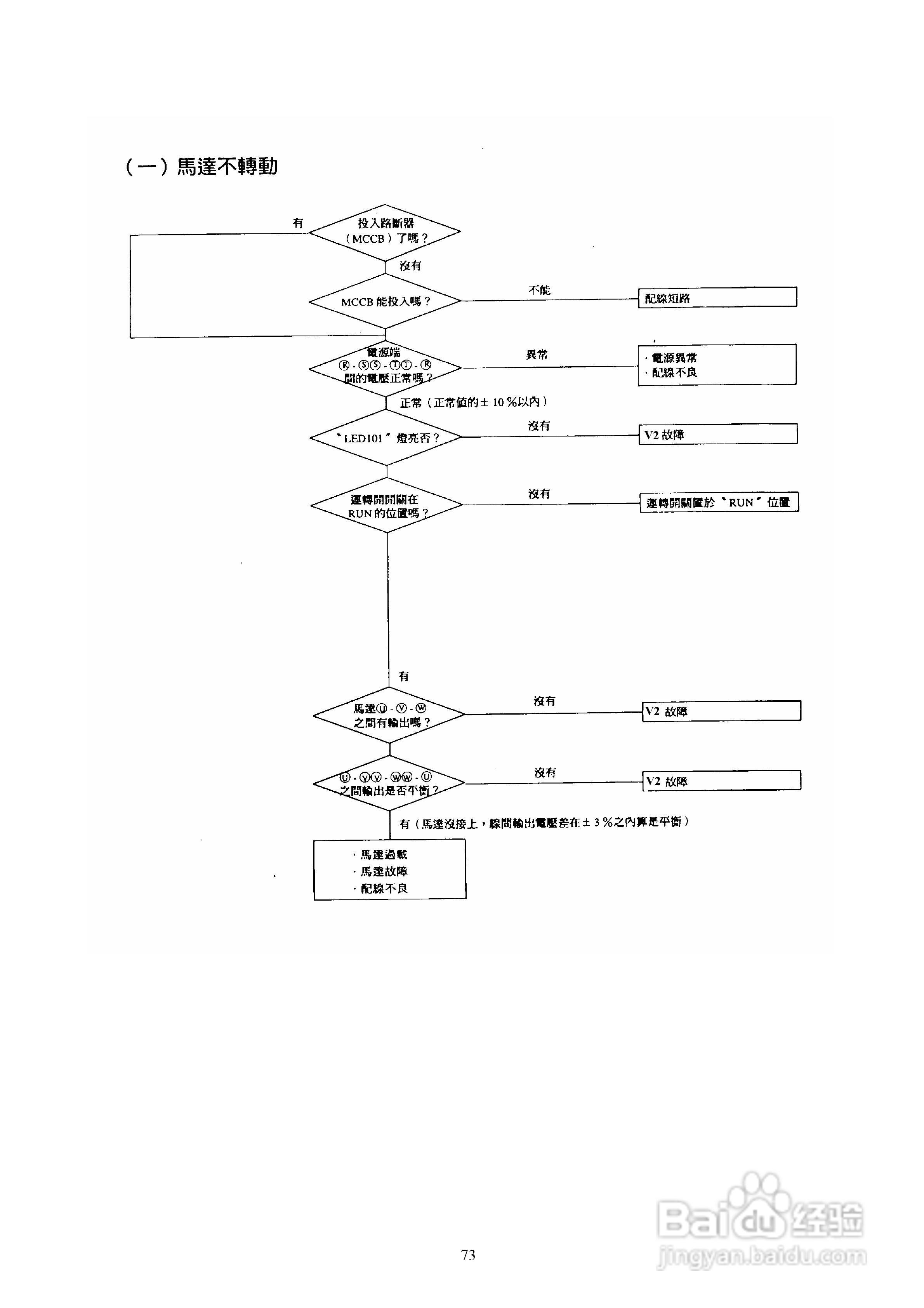
台安T-VERTER V2-460-H3变频器使用手册:[8]
2025-12-16 06:23:19
本篇为《台安T-VERTER V2-460-H3变频器使用手册》,主要介绍该产品的使用方法以及常见故障解决方案。
(共篇)
上一篇:
|
下一篇:
声明:
本网站引用、摘录或转载内容仅供网站访问者交流或参考,不代表本站立场,如存在版权或非法内容,请联系站长删除,联系邮箱:site.kefu@qq.com。
相关推荐
台安T-VERTER V2-460-H3变频器使用手册:[9]
阅读量:23
台达T-VERTER变频器使用说明书:[3]
阅读量:61
台达T-VERTER变频器使用说明书:[4]
阅读量:38
台达T-VERTER变频器使用说明书:[5]
阅读量:141
台达T-VERTER变频器使用说明书:[6]
阅读量:195
猜你喜欢
八上历史知识点
科学技术在社会发展中的作用
冲击钻什么牌子好
胰腺切除后有什么影响
醋柴胡的功效与作用
租房子要注意什么
苦丁茶的作用
动物的运动方式
浪涌保护器的作用
胎盘能吃吗有什么作用与功效
猜你喜欢
什么是循证医学
鹰嘴豆的功效与作用
松鼠尾巴的作用
什么祛斑效果好
桑葚酒的功效与作用
甲钴胺片的作用与功效
什么是iptv
叶酸的作用及功能
一口钟的功效与作用
龙珠软膏的作用